Напиши нова тема Отговори на тема  [ 24 мнения ]  Отиди на страница 1, 2  Следваща
Смущения в радиото. 
Автор Съобщение
Знае всичко за двутактовите
Аватар

Регистриран на: Вторник, 05.02.2008 г. 23:26 ч.
Мнения: 2551
Местоположение: София
Skype: vasil166
Automobile: Trabant
Мнение Смущения в радиото.
Колеги проблема ми е следния. Като слушам музика от CD няма никакви смущения. Като слушам радио обаче, като запаля двигателя и почва да се чува пръщене. Преди не му обръщах внимание, но напоследък се засили. Като включа фаровете пръщенето намалява, но не изчезва. Със силиконови кабели съм на свещите - разлика между тях и оригиналните няма. Захранването на радиото го взимам + от най-десния бушон, а маса от мястото, където таблото се захваща за купето (отдясно). Антената е закачена на стандартното за трабант място - от дясно точно пред страничната колонка.


Петък, 25.07.2008 г. 11:05 ч.
Профил
Знайко
Аватар

Регистриран на: Неделя, 10.02.2008 г. 16:23 ч.
Мнения: 176
Местоположение: София/Дания
Мнение 
Отиваш на дондуков преди спирката на тролеите на исул и си купуваш две нови свещи НГК с резистор и забравяш за проблема...Само от свещите е...


Петък, 25.07.2008 г. 11:18 ч.
Профил
Мисли си че знае всичко
Аватар

Регистриран на: Понеделник, 11.02.2008 г. 00:01 ч.
Мнения: 283
Местоположение: Пловдив
Skype: kchuchkov
Automobile: Trabant 601s
Мнение 
Виждал съм да зашиват метална мрежа за кечето под предния капак ,като мрежата требе да се замаси!


Петък, 25.07.2008 г. 17:28 ч.
Профил
Научи се да сменя скоростите

Регистриран на: Вторник, 18.03.2008 г. 21:05 ч.
Мнения: 50
Местоположение: гр.Варна
Мнение 
Пробвай със смяна на свещите и ако не стане е от лош контакт на клемата за замасяване на генератора.


Неделя, 27.07.2008 г. 11:00 ч.
Профил ICQ
Знае всичко за двутактовите
Аватар

Регистриран на: Вторник, 05.02.2008 г. 23:26 ч.
Мнения: 2551
Местоположение: София
Skype: vasil166
Automobile: Trabant
Мнение 
Алтернатора няма замасяване, зима си маса от корпуса му към купето. Пробвах като откача антената и спира да пръщи. А тя попринцип прави контакт с масата.


Неделя, 27.07.2008 г. 12:58 ч.
Профил
Ентусиаст
Аватар

Регистриран на: Събота, 09.02.2008 г. 21:56 ч.
Мнения: 638
Мнение 
Взимай градския след работа и ела в маалата да си напазаруваш евтини читави свещи.Тукашките Champion-ки нямат грешка.

_________________
Libenter homines id, quod volunt, credunt


Неделя, 27.07.2008 г. 14:19 ч.
Профил ICQ
Луд с картечница
Аватар

Регистриран на: Събота, 02.02.2008 г. 13:04 ч.
Мнения: 455
Местоположение: Густо майна, Филибето!...
Мнение 
Разкачи си замасяването на антената от купето - нека единственият контакт на антенния коаксиален кабел с масата да е при радиото. Ако пак пращи - прегледай си бобините на тъмно, много е вероятно някоя от тях да е тръгнала да си ходи във вечните електромагнитни полета и да хвърля искри вътрешно, които да ти шашкат радиото.

_________________
Hard to the core ! [smilie=2beers]


Понеделник, 28.07.2008 г. 00:28 ч.
Профил
Знае всичко за двутактовите
Аватар

Регистриран на: Вторник, 05.02.2008 г. 23:26 ч.
Мнения: 2551
Местоположение: София
Skype: vasil166
Automobile: Trabant
Мнение 
Ще пробвам това с антената. Кабелите на свещите и бобините съм ги гледал нощно време и няма никакви искри.


Понеделник, 28.07.2008 г. 00:31 ч.
Профил
Кандидат-фен

Регистриран на: Сряда, 20.02.2008 г. 18:53 ч.
Мнения: 317
Мнение 
На кабела за захранване + на радиото слагат некъв филтър, мисля в Конрад може да се намери такава джаджа. Не знам точно какво е. Ако не се оправи както те съветват колегите- пробвай там.


Понеделник, 28.07.2008 г. 10:50 ч.
Профил
Мисли си че знае всичко

Регистриран на: Петък, 14.03.2008 г. 16:38 ч.
Мнения: 219
Местоположение: Пловдив
Мнение 
След като при разкачането на антената пръщенето изчезва, филтърът няма да помогне. Той е за смущения по захранването.
Фабрично лулите на Трабанта са с метална екранировка, именно за потискане на смущенията. Тези лули обаче много често дават пробиви и почти на всички Трабанти вече са сменени с обикновени. Тъй като капакът на моторния отсег не е метален, както при останалите коли, през него безпроблемно минават радиосмущенията, причинени от искрите и се улавят от антената. Единственото друго решение, ако няма да се ползват лули с метална екранировка, е препоръчаното от Киро закрепване на метална мрежа или фолио към капака и свързването им към маса. Закрепването трябва да е надеждно, за да не се отделят мрежата или фолиото от капака при движението на колата и да не предизвикат късо съединение. Друго възможно решение е отдалечаването на антената от моторния отсег - преместването й на покрива или около капака на багажника - мястото може да се намери експериментално - при запален двигател и включен в авторадиото антенен куплунг, местиш антената, докато смущенията изчезнат. Лошото е, ако те изчезват само на място, където закрепването е невъзможно. :lol:


Понеделник, 28.07.2008 г. 14:01 ч.
Профил
Кара Wartburg 20 години.

Регистриран на: Събота, 09.02.2008 г. 15:41 ч.
Мнения: 137
Местоположение: София
Мнение 
Torsi е прав. Или сложи свещи с резистори или смени лулите с лули с резистори. Вътре има съпротивление, което премахва пръщенето. Преди години на първи пост на КАТ прегледи Дървеница имаше телевизорче и при такива смущения като минеш покрай него се получава пръщене и черти по екрана. Сменявал съм изгоряло съпротивление на руските лули с пирон за да преминава тока и пръщеше радиото. Руските лули се развиваха и вътре има резистор около 2 см. Провери с мултицет лулите трябва да има съпротивление около 4 килоома. При свещите с резистор се мери между електрода и отгоре където се слага лулата.


Вторник, 29.07.2008 г. 21:38 ч.
Профил
Ентусиаст
Аватар

Регистриран на: Събота, 09.02.2008 г. 21:56 ч.
Мнения: 638
Мнение 
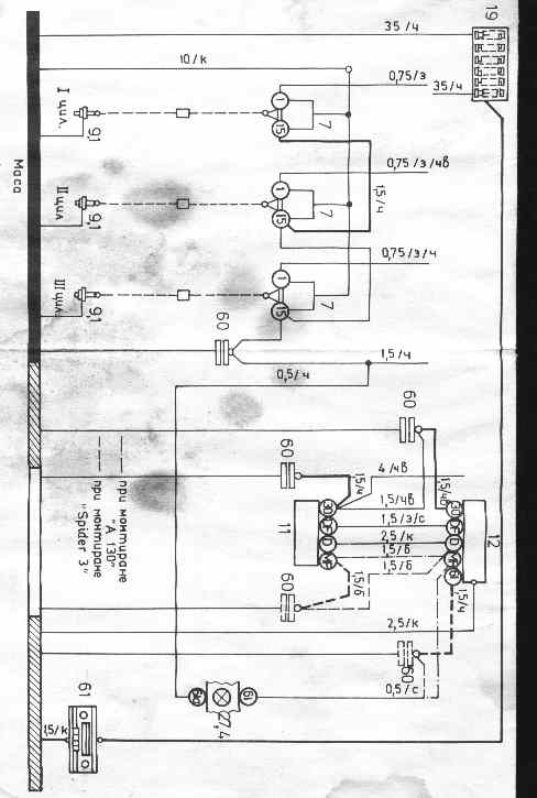
Това с фарадеевия кафез от метална мрежа за кОмари е пак някво изобретение на соц-реализма.Тя самата е към десет лева метъра...
Второто нещо...на тия примитивни коли мога да ви кажа кога ще се реши проблема с едно кондензаторче или с едни лули за свещи.Точно НИВГА!Ако радиото няма вграден филтър,ще трябва цялата кола да накичите с кондензатори.И пак не е сигурно дали няма да смущава.Като ви казвам,че се опитвате да хващате маймуни с трици,се сърдите.Ама я да погледнем схемите,дето ни е дал завода при монтиране на радио.Тази схема е за 353.Но 100% има подобна за Трабант...я ги пребройте колко кондензатора са...


Прикачени файлове:
Коментар на файл: 353
radio.jpg [36.74 KiB]
2067 пъти

_________________
Libenter homines id, quod volunt, credunt
Вторник, 29.07.2008 г. 22:56 ч.
Профил ICQ
Мисли си че знае всичко

Регистриран на: Петък, 14.03.2008 г. 16:38 ч.
Мнения: 219
Местоположение: Пловдив
Мнение 
Поставянето /вграждането/ на резистори и кондензатори има за цел да образува RC филтър, който да премахне променливотоковите паразитни съставки, които се предават чрез захранването. Произведената искра обаче предава и смущения по ефир. Тях резистори и кондензатори не ги ловят. Единственият начин е радиомагнитният смущаващ импулс, породен от искрата, да бъде екраниран от метален екран, свързан към маса. Капакът на двигателя при Трабанта не е метален, тоест няма екраниращо действие. Значи - соц реализъм или не - слагаме фолио или мрежа, свързани към маса или местим антената. Харесва ни не харесва - това е.
Колкото до филтъра на захранването - лошо няма да се постави, но той самият представлява LC верига - бобина и кондензатор, която, както многократно вече написах, филтрира смущенията ПО ЗАХРАНВАНЕТО, а не по ефир. Ако филтрираш захранващата верига на радиоприемник или телевизор, той ще спре ли да приема радиосигнали, в това число и паразитни? Очевидно не.


Сряда, 30.07.2008 г. 09:58 ч.
Профил
Ентусиаст
Аватар

Регистриран на: Събота, 09.02.2008 г. 21:56 ч.
Мнения: 638
Мнение 
Така е...обаче и няма как да си затворим очите за това,че проблемите с тия смущения засягат предимно стари коли.Вартбурзи,Трабанти,Москвич,Лада....При новите го няма проблема.Взимаш си плюс от запалката ако нямаш изведен и си връзваш радиото.И не пръщи.А и при тях имаш кабели,бобини,свещи и т.н.Значи не е само това.

_________________
Libenter homines id, quod volunt, credunt


Сряда, 30.07.2008 г. 10:08 ч.
Профил ICQ
Мисли си че знае всичко

Регистриран на: Петък, 14.03.2008 г. 16:38 ч.
Мнения: 219
Местоположение: Пловдив
Мнение 
Проблемите при старите коли ги има и Трабанта, плюс още един - неметалния капак. Аз не отричам ползата от филтрирането на смущенията по захранването, просто обръщам внимание върху още един немалък проблем, който другите коли, стари или нови нямат - електромагнитното излъчване, породено от искрите, защото при Трабант то не се спира от капака на двигателя. Ако все още не съм те убедил, направи си един експеримент - доближи до работещия Трабант включен портативен радиоприемник с батерийно захранване - т.е. с различна от Трабанта захранваща верига. Ако има пръщене, значи смущенията идват по ефир, тъй като по захранването просто няма как. И за да има и друга реална полза от експеримента, може с портативното радио да се потърси място по колата, където смущенията не се улавят или са незначителни и там да се монтира антената.


Сряда, 30.07.2008 г. 10:24 ч.
Профил
Покажи мненията от миналия:  Сортирай по  
Напиши нова тема Отговори на тема  [ 24 мнения ]  Отиди на страница 1, 2  Следваща


Кой е на линия

Потребители разглеждащи този форум: 0 регистрирани и 2 госта


Вие не можете да пускате нови теми
Вие не можете да отговаряте на теми
Вие не можете да променяте собственото си мнение
Вие не можете да изтривате собствените си мнения
Вие не можете да прикачвате файл

Търсене:
Иди на:  

Цени на горивата от www.lukoil.bg:

Powered by phpBB © phpBB Group.
Designed by Vjacheslav Trushkin for Free Forum/DivisionCore.
Преведено от: SEO блог на Йоан Арнаудов